16. (4 分)化学就在我们身边。在下列物质中,请用物质的序号填空。
① 氢气 ② 氧气 ③ 氮气 ④ 镁粉 ⑤ 铁粉 ⑥ 生石灰 ⑦ 浓硫酸
(1)可做照明弹的是
(2)可用于干燥二氧化碳的是
(3)可做灯泡填充气的是
(4)可用于气焊、气割的是
① 氢气 ② 氧气 ③ 氮气 ④ 镁粉 ⑤ 铁粉 ⑥ 生石灰 ⑦ 浓硫酸
(1)可做照明弹的是
④
。(2)可用于干燥二氧化碳的是
⑦
。(3)可做灯泡填充气的是
③
。(4)可用于气焊、气割的是
②
。答案:16.(1) ④ (2) ⑦ (3) ③ (4) ②
17. (13 分)水与人类的生活和生产密切相关。
(1)电解水实验可用来探究水的组成,负极产生的气体是
(2)下列关于电解水的说法中,错误的是
A. 水分子发生了改变
B. 氢原子和氧原子没有发生变化
C. 该反应为分解反应
D. 水分子是化学变化中最小的微观粒子
(3)下列图标中,适合学校厕所水龙头的上方张贴的标志是

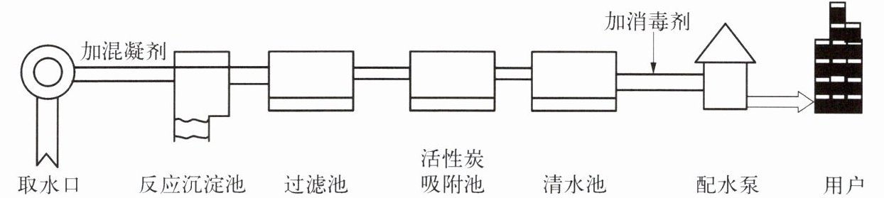
(4)自来水厂处理水的流程可用如下图表示,请根据图示回答下列问题。

① 混凝剂能吸附水中悬浮颗粒,形成较大颗粒而沉降。生活中净水时,常采用向浑浊的水中加入
② 通过上述流程所得到的自来水不一定是软水,实验室常用
③ 活性炭吸附池的主要作用是
(1)电解水实验可用来探究水的组成,负极产生的气体是
H₂
(填化学式),实验时常在水中加入少量的氢氧化钠溶液,目的是增强溶液的导电性
,写出电解水的化学方程式:$2H₂O\xlongequal{通电}2H₂↑+O₂↑$
。该实验说明水由氢元素和氧元素
组成。(2)下列关于电解水的说法中,错误的是
D
(填字母)。A. 水分子发生了改变
B. 氢原子和氧原子没有发生变化
C. 该反应为分解反应
D. 水分子是化学变化中最小的微观粒子
(3)下列图标中,适合学校厕所水龙头的上方张贴的标志是
B
(填字母)。(4)自来水厂处理水的流程可用如下图表示,请根据图示回答下列问题。
① 混凝剂能吸附水中悬浮颗粒,形成较大颗粒而沉降。生活中净水时,常采用向浑浊的水中加入
明矾(或三氯化铁)
(填一种物质)以达到此效果。自来水厂常用二氧化氯作消毒剂,自来水在消毒过程中发生的变化属于化学
(填“物理”或“化学”)变化。② 通过上述流程所得到的自来水不一定是软水,实验室常用
蒸馏
(填“煮沸”或“蒸馏”)方法,获得更纯的水。③ 活性炭吸附池的主要作用是
吸附水中的色素和异味
。答案:17.(1) H₂ 增强溶液的导电性$ 2H₂O\xlongequal{通电}2H₂↑+O₂↑ $氢元素和氧元素 (2) D (3) B (4) ① 明矾(或三氯化铁) 化学 ② 蒸馏 ③ 吸附水中的色素和异味